再小众的图片/专利,都有可能触发TRO
AI设计/3D打印/欧洲市场实战拆解,点击报名
01
Botanical Arts Press《可食用的野花》

涉案版权

高危链接

02
David Benito 摄影作品

涉案版权

高危链接

03
Birdfy 带摄像头的智能喂鸟器

涉案专利


点击图片放大
侵权证据
案件已经公开14名被告名单和侵权证据

点击图片放大
04
LED控制驱动器

被告名单&侵权证据
案件已经公开12名被告名单和侵权证据

点击图片放大
涉案专利
这次原告一共维权5条发明专利,其保护范围包括:
1.US9661710B1:控制 LED 调光器的工作电流,让电流稳定又省电,不怎么发热、好调节,还不会让调光器发出噪音。
2.US11723164B2:带调参和存电线功能的电源盒,里面有能快速调电器参数的零件,还有专门放电线的空间,调参数不用拆整个盒子。
3.US9942959B1:LED 调光电源,能适配全球大部分电压(90-305V),能同时调不同颜色 LED 灯亮度,两种常见调光器都兼容。
4.US9961724B1:大功率 LED 调光电源,功率能到几百瓦甚至更高,用电效率高、对电网干扰小,不管负载大小都能稳定调光。
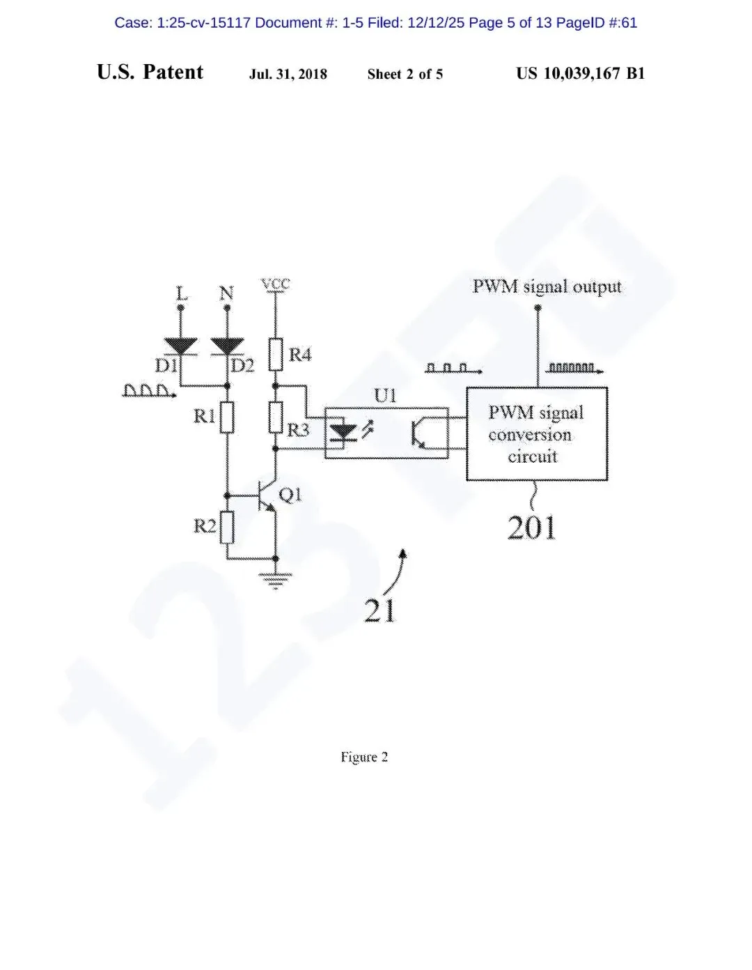
5.US10039167B1:LED 调光核心电路,支持 90-305V 宽电压,调光不闪烁,能覆盖 0-100% 亮度,两种调光方式都能用。










点击图片放大


01
Botanical Arts Press《可食用的野花》

涉案版权

高危链接

02
David Benito 摄影作品

涉案版权

高危链接

03
Birdfy 带摄像头的智能喂鸟器

涉案专利


点击图片放大
侵权证据
案件已经公开14名被告名单和侵权证据

点击图片放大
04
LED控制驱动器

被告名单&侵权证据
案件已经公开12名被告名单和侵权证据

点击图片放大
涉案专利
这次原告一共维权5条发明专利,其保护范围包括:
1.US9661710B1:控制 LED 调光器的工作电流,让电流稳定又省电,不怎么发热、好调节,还不会让调光器发出噪音。
2.US11723164B2:带调参和存电线功能的电源盒,里面有能快速调电器参数的零件,还有专门放电线的空间,调参数不用拆整个盒子。
3.US9942959B1:LED 调光电源,能适配全球大部分电压(90-305V),能同时调不同颜色 LED 灯亮度,两种常见调光器都兼容。
4.US9961724B1:大功率 LED 调光电源,功率能到几百瓦甚至更高,用电效率高、对电网干扰小,不管负载大小都能稳定调光。
5.US10039167B1:LED 调光核心电路,支持 90-305V 宽电压,调光不闪烁,能覆盖 0-100% 亮度,两种调光方式都能用。










点击图片放大







其他
04-09 周四











